Tôi dùng 1 rơle bán dẫn một pha để điều khiển đóng/cắt mấy cái bóng đèn, Rơle điều khiển bằng điện áp 24VDC, điện áp đóng mở là 220VAC, một đầu AC nối với 220V, Nhưng khi cả 2 đầu điều khiển đều chập mát thì đầu AC còn lại vẫn có điện áp khoảng 100VAC. Có bác nào sử dụng rồi thì giải thích dùm nguyên nhân tại sao? có phải do chất lượng không? Thanks.
Thông báo
Collapse
No announcement yet.
Hỏi về rơle bán dẫn 1 pha
Collapse
X
-
Nếu là do mạch thì không triệt được, loại này thường xài cho tải moteur hay dây nung nóng lúc đó vì dòng nhỏ không tác động gì vào thiết bị nên không cần phải triệt với tải đèn cong suất nhỏ nên thay bằng BTA tránh được dòng rò mà còn thích hơp để sử dụng với mạch có dimer.
Comment
-
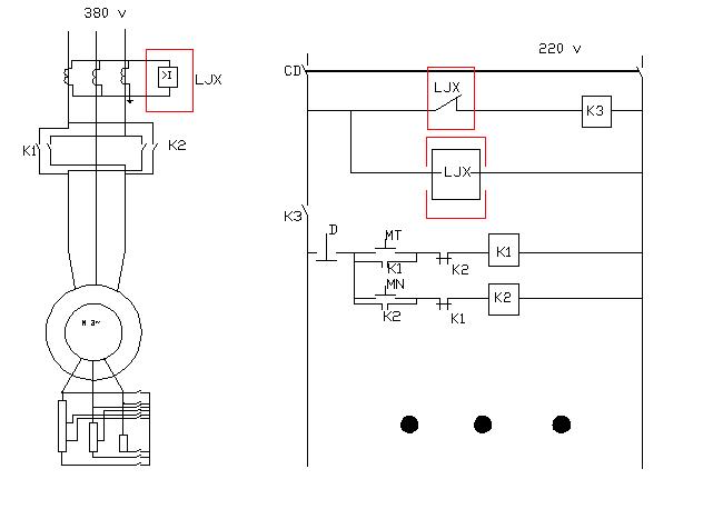
Các bác cho em hỏi với ạ. Có bác nào biết cấu tạo của rơ le LJX ma em đánh dấu trong hình vẽ không? Đó là rơ le dòng đúng không ạ, sao cuộn dây của nó ở mạch khống chế lại luôn có điện vậy. Nếu rơ le đó chỉ có một cuộn dây đó thì vô lý quá. Nếu bác nào biết cấu tạo của nó thì bảo cho em với nhé!
Cảm ơn các bác nhé!
Comment
-
Bạn làm thế này nhé :Nguyên văn bởi Nguyễn Hưng Xem bài viếtem định đưa lên một hình vẽ để hỏi cac bác nhưng không đưa lên được.
- File hình của bạn chỉ cần mở lên theo chương trình đang vẽ.
- Tiếp theo là nhấn nút "print screen".
- Mở chương trình xem hình nào cũng được (ví dụ như Window Paint), rồi mở file/ "new".
- Paste vào, save lại thành file có định dạng BMP nếu file nhỏ, hoặc định dạng JPG hay GIF nếu file lớn.
Gởi lên diễn đàn (attachment) theo "hướng dẫn sử dụng diễn đàn".
Thân ái.
Lan Hương.
Comment
-
Em xin tự trả lời vậy , hi vọng sẽ giúp ích được cho người khác :Nguyên văn bởi khochet226 Xem bài viếtMọi người làm ơn cho em hỏi, nguyên tắc hoạt động của rơ le bán dẫn G3NB-240B .
Công ty em sử dụng con này cho lò gia nhiệt. Điện áp đầu ra là AC 220-240V. Đầu vào là 5-24VDC
Em cám ơn rất nhiều.
Relay bán dẫn còn có tên tiếng anh là Solid State Relay(SSR) . Thực ra là một bộ điều khiển Triac có cách ly tín hiệu điều khiển(input) và tín hiệu động lực(load) bằng 1 con opto couple(bộ ghép quang).Khi cấp điện cho tín hiệu điều khiển sẽ kích cho con Triac dẫn. Có 2 loại là SSR dùng cho AC và SSR dùng cho DC.
Comment
Bài viết mới nhất
Collapse
-
bởi mylinhattTrong vận hành thực tế, nhiều xưởng gia công gặp tình trạng máy phay CNC bắt đầu sai kích thước, bề mặt rung nhẹ hoặc phát sinh lỗi thay dao dù chương trình và dao cắt không thay đổi. Phần lớn các vấn đề này không xuất phát từ lập trình mà đến từ việc bảo dưỡng máy chưa được thực hiện đúng và đủ....
-
Channel: Máy công cụ
Hôm qua, 11:27 -
-
bởi ittcHì, em tính đi mua 1 cái máy Khoan và máy Mài (cắt), em đã chính thức gạt thằng BOSCH sang 1 bên vì giá cao hơn Dewalt và Makita, hơn nữa xem Cataloge của nó thì hàng ít model mẫu mã hơn.
Giá Dewalt và Makita thấy ngang ngửa nhau, thôi thì nhu...-
Channel: Điện tử gia dụng
Hôm qua, 07:20 -
-
bởi DaoVanTrongChào Anh Em. Nay em có tạo 1 sơ đồ mạch UPS sau, xin Ae cho ý kiến.
Và nếu biết sản phẩm này nếu có sẵn thì em xin link để mua (nếu giá phù hợp) thì em đỡ phải làm ạ, vì em tìm nhưng không thấy:
╔═══════════════════[ĐIỆN_LƯỚI_220V]════════════════╗...-
Channel: Điện tử sáng tạo
21-12-2025, 23:32 -
-
Trả lời cho Nên mua máy phay CNC cũ, máy mới phổ thông hay máy chất lượng cao? Góc nhìn từ bài toán sản xuất thực tếbởi nguyendinhvanNgày trước, khi KT đang tăng trưởng, một cái máy tự động cũ tầm trung, thì khoảng 5 năm là hoàn vốn. Nhưng hiện tại, mọi việc đều chậm trễ, cạnh tranh, nên theo các xếp tính thì phải hơn 10 năm làm việc ngon lành thì mới hoàn vốn....
-
Channel: Máy công cụ
20-12-2025, 20:23 -
-
Trả lời cho cách làm led Hao Quang.có pro nào biết k nhỉ ???bởi StatusHello! I'm from Kazakhstan. Can anyone share the HEX file with me? The download link in post 50 doesn't work.
-
Channel: Vi điều khiển họ 8051
18-12-2025, 00:05 -
-
bởi mylinhattChào anh em cơ khí,
Trong quá trình tư vấn đầu tư thiết bị cho xưởng, mình gặp rất nhiều câu hỏi kiểu: “Nên mua máy phay CNC cũ để tiết kiệm, chọn máy mới phổ thông cho yên tâm, hay cố gắng lên máy chất lượng cao để làm hàng khó?”. Thực tế, đây không phải câu hỏi chỉ về...-
Channel: Máy công cụ
17-12-2025, 13:38 -
-
Trả lời cho Vấn đề về tốc độ quaybởi nguyendinhvanSử dụng động cơ servor, hoặc lắp thêm một cái encoder vào động cơ bước. Encoder sẽ kiểm soát động cơ có quay hoặc đứng im.
-
Channel: Điện tử truyền hình
14-12-2025, 19:50 -

Comment