Nguyên văn bởi thanhhaudt33
Xem bài viết
Thông báo
Collapse
No announcement yet.
Mạch tắt mở đèn bằng chạm tay
Collapse
X
-
Nguyên văn bởi thanh_dt Xem bài viếtkìa, lên chém gió thôi ak, sơ đồ mach thì chẵng thấy đâu, nói suông thì ai chẵng nói dc. hixhai bác cứ từ từ.. đi học và đi làm kiếm cơm nên em không thường xuyên online được. Sơ đồ của hai bác đây ạ:Nguyên văn bởi superspeed Xem bài viếtTóm lại là không làm đc thì không nên nói to, mà các bác ai có mạch thì post lên đi cho anh em xem, em cũng muốn xem để thử làm chơi 1 cái,
Comment
-
Mạch này nguyên bản của Mr Minhdt. Từ cơ bản này, nếu có kiến thức điện sẽ hiểu cách nâng cấp. Khuyến cáo cho những ai không biết gì về điện thì đừng có tự ý hỏi này hỏi nọ rồi làm. Mọi thiệt hại đều là bản thân người thực hiện chịu, người trả lời có thể biết hoặc không biết nhưng trả lời lấy thành tích. Cũng nói thêm, những bạn không có kiến thức đừng hỏi một cách chung chung kiểu xin xỏ.
Nhà phân phối, đại lý bán biến tần,PLC,HMI,AC Servo... Delta
Mr.Quỳnh 0978706839
Comment
-
-
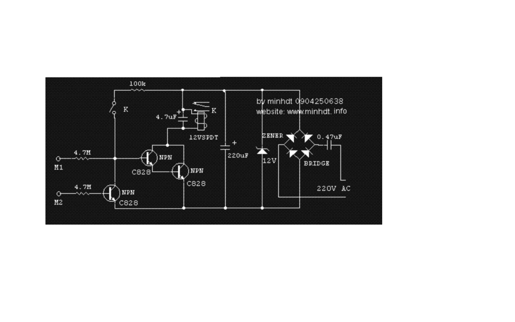
mạch cấu tạo gồ có 1led,2 con trans nghich mắc theo kiểu hổ bổ nhằm mục đích tăng độ nhạy cua trans trở 100k có thể thay bằng trở 2k dến 5 k để tăng độ nhạy ,trở 470 hạn dòng cho led theo mức điện áp cấp vào nếu dùng 3v thi không cần trở. Về nguyên lý như sau
chạm tay vào cùng 1 lúc trên 2 vòng tròn lúc này tay ta là 1 điện trở,dòng điện đi từ 9v qua tay qua điện trở 100k đi vào cực b của trans số 1 làm trans 1 dẫn (tran chua bao hoà) dòng và ap lúc này rất nhỏ vi vậy chân e được đưa vao cực b cua tran 2 để khuyech đại lên lúc này tran 2 bao hoà lúc led sáng dòng điện đi như sau 9v qua trở 470 qua led qua trans 2 về -9v. Khi bỏ tay ra khọi 1 trong 2 hay cả 2 vòng tron trên led tắt. Nếu thêm 1 rơ le 9v hoặc 12v nếu sử dụng rơle 12v thì nguồn cũng phải 12v.có thể làm đươc rất nhiều ứng dụng trong thực tế riêng toi thay tran 1 và tran 2 bằng 2 tran thuận để lắp mạch chống chộm xe máy lúc này chỉ cần nối đầu điện trở 100k vào 1 con ốc bắt trên phần nhựa của xe sử dung luôn ốc sẵn có cuả xe. Chi cần tram tay vao ốc là mạch mới cho xe nổ máy.mà phai mở khoá thi mạch mới có điện ưu điểm không lộ như đấu công tắc vi trôn nó mở đc khoá xe đề không nổ mà nó có tìm công tắc thi sao thấy đc thứ 2 tăt khoá bật lại thi lại phải trạm tay không sợ quên như lắp công tắc môi lần dừng xe lại phải thò tay tắt. Thứ 3 đi đườn găp cướp bình tĩnh tắt máy.đưa chia khoá cho nó. Và bả các anh đừng đánh em ,em đưa chia khoá cho nè cuả đi thay nguời . Rùi bỏ chạy thế là bọn chúng chỉ còn cách dong xe. Tha hồ cho ban gọi điên kêu cứu.mạch đa sư dụng 4 năm vẫn chạy tốt nhược điểm nếu đeo gang tay thi phai khoét 1 lỗ ở đầu ngó tro để mà con lấy cái mà chạm ốc .và đôi lúc rửa tay qúa sạch cũng không đc hay đưa ngó trỏ len ngậm vào mồm kiểu nhứ e thẹn con gái ấy vì nước bọt dẫn điện rất tốt cách nay hơi mất vệ sinh nhưng yên tâm là bạn đã rửa tay sạch rùi nếu chưa sạch thi đâu phải làm thếEmail:
phương trâm sống "như thế vẫn là chưa đủ"
Comment
-
Mình dùng mạch có tạo trễ sau 5s nếu kg cảm ứng đèn còi kêu báo và sau 120s sẽ ngắt kêu, lúc này dù có cảm ứng thì cũng kg còn tác dụng nữa.Mạch dùng 1 role12v-14 chân, 2 role 12v-5 chân , 2 ic 555, và một ít tran-trở-tụ...kg biết vẽ mạch trên máy tính bữa nao mượn cái máy anh chụp sơ đồ cho các bác ...cắt xén dùm.
DĐ : 0984 334 368
Comment
-
có thể bạn lắp ngược SCR rồi đó bạn. A=>K,K=>ANguyên văn bởi vanlinh_dta2 Xem bài viếtbác ơi cho em hỏi cái e cũng lắp mạch theo mạch nguyên lý của bác mà con SCR kích dẫn bóng vẩn sáng nhưng SCR không giữ được. khi e thả tay ra khỏi diểm chạm thì led lại tắt đi. em dùng SCR con MCR100. nhờ bác gúp dở em cảm ơnEm nhà nghèo - Đam mê điện tử
facebook.com/mylovedonotyoucry
Comment
Bài viết mới nhất
Collapse
-
bởi bqvietMạch cồng kềnh nhưng khá bài bản. Nếu tự làm để học thì cũng đáng để bắt tay nghịch chơi. Nếu chỉ cần sản phẩm thì các sàn thương mại điện tử có sẵn UPS DC này ra 5V hoặc 12V rất sẵn, chạy pin, giá cũng không đắt.
-
Channel: Điện tử sáng tạo
hôm nay, 18:28 -
-
bởi mylinhattTrong vận hành thực tế, nhiều xưởng gia công gặp tình trạng máy phay CNC bắt đầu sai kích thước, bề mặt rung nhẹ hoặc phát sinh lỗi thay dao dù chương trình và dao cắt không thay đổi. Phần lớn các vấn đề này không xuất phát từ lập trình mà đến từ việc bảo dưỡng máy chưa được thực hiện đúng và đủ....
-
Channel: Máy công cụ
Hôm qua, 11:27 -
-
bởi ittcHì, em tính đi mua 1 cái máy Khoan và máy Mài (cắt), em đã chính thức gạt thằng BOSCH sang 1 bên vì giá cao hơn Dewalt và Makita, hơn nữa xem Cataloge của nó thì hàng ít model mẫu mã hơn.
Giá Dewalt và Makita thấy ngang ngửa nhau, thôi thì nhu...-
Channel: Điện tử gia dụng
Hôm qua, 07:20 -
-
bởi DaoVanTrongChào Anh Em. Nay em có tạo 1 sơ đồ mạch UPS sau, xin Ae cho ý kiến.
Và nếu biết sản phẩm này nếu có sẵn thì em xin link để mua (nếu giá phù hợp) thì em đỡ phải làm ạ, vì em tìm nhưng không thấy:
╔═══════════════════[ĐIỆN_LƯỚI_220V]════════════════╗...-
Channel: Điện tử sáng tạo
21-12-2025, 23:32 -
-
Trả lời cho Nên mua máy phay CNC cũ, máy mới phổ thông hay máy chất lượng cao? Góc nhìn từ bài toán sản xuất thực tếbởi nguyendinhvanNgày trước, khi KT đang tăng trưởng, một cái máy tự động cũ tầm trung, thì khoảng 5 năm là hoàn vốn. Nhưng hiện tại, mọi việc đều chậm trễ, cạnh tranh, nên theo các xếp tính thì phải hơn 10 năm làm việc ngon lành thì mới hoàn vốn....
-
Channel: Máy công cụ
20-12-2025, 20:23 -
-
Trả lời cho cách làm led Hao Quang.có pro nào biết k nhỉ ???bởi StatusHello! I'm from Kazakhstan. Can anyone share the HEX file with me? The download link in post 50 doesn't work.
-
Channel: Vi điều khiển họ 8051
18-12-2025, 00:05 -
-
bởi mylinhattChào anh em cơ khí,
Trong quá trình tư vấn đầu tư thiết bị cho xưởng, mình gặp rất nhiều câu hỏi kiểu: “Nên mua máy phay CNC cũ để tiết kiệm, chọn máy mới phổ thông cho yên tâm, hay cố gắng lên máy chất lượng cao để làm hàng khó?”. Thực tế, đây không phải câu hỏi chỉ về...-
Channel: Máy công cụ
17-12-2025, 13:38 -
-
Trả lời cho Vấn đề về tốc độ quaybởi nguyendinhvanSử dụng động cơ servor, hoặc lắp thêm một cái encoder vào động cơ bước. Encoder sẽ kiểm soát động cơ có quay hoặc đứng im.
-
Channel: Điện tử truyền hình
14-12-2025, 19:50 -

Comment