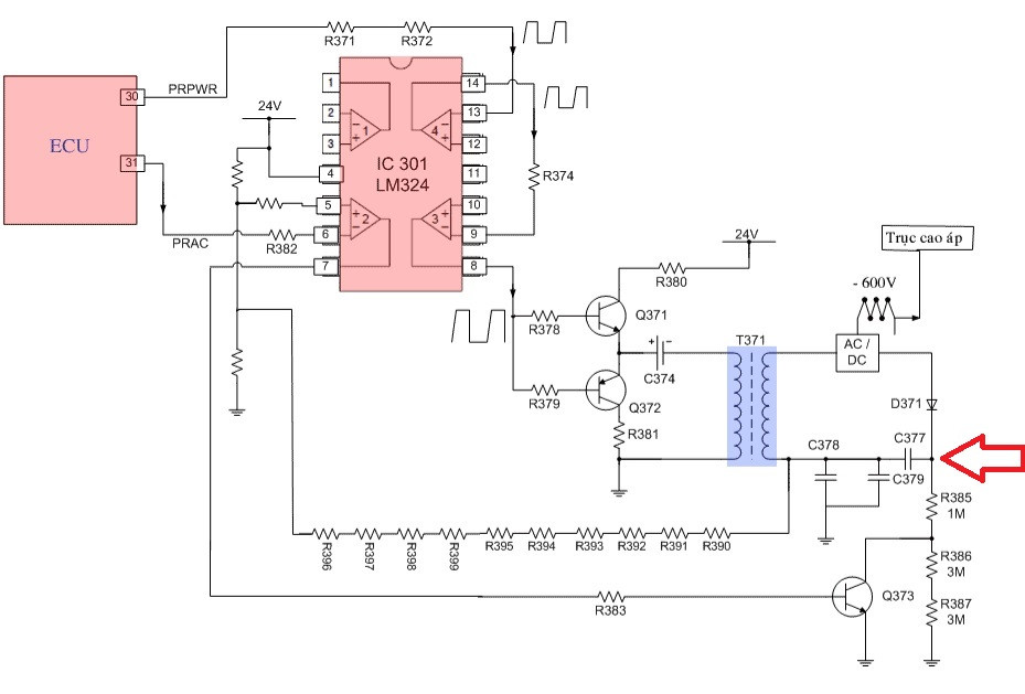
Chào mọi người! Ai ghé chơi giải thích giùm em chức năng của tụ C377 trong mạch em gởi kèm ( Đây là mạch tạo cao áp -600V từ 24V của máy in canon 2900). Cảm ơn vì mọi sự giúp đỡ.
Thông báo
Collapse
No announcement yet.
Hỏi về vị trí tụ điện trong mạch nguồn xung !
Collapse
X
-
Sorry, tụ đó trong mạch kia không phải để nhân áp cho trục cao áp!Nguyên văn bởi dinhthuong80 Xem bài viếtNó nhân đôi áp ấy mà. Chắc cái biến áp chỉ tạo được 300V, nhờ cái tụ đó được nạp 300V ở bán kì trước, nên áp âm ra đầu in sẽ là -600V
Comment
-
nó là một tụ lọc DC để lấy hồi tiếp về mạch điều khiển phía sauNguyên văn bởi biennhatrang Xem bài viếtChào mọi người! Ai ghé chơi giải thích giùm em chức năng của tụ C377 trong mạch em gởi kèm ( Đây là mạch tạo cao áp -600V từ 24V của máy in canon 2900). Cảm ơn vì mọi sự giúp đỡ.
Comment
-
Theo như giáo trình em mua thì họ phân tích như vầy. Em ko rõ tụ C377 có chức năng gì và không có nó ảnh hưởng thế nào đến phần mạch thứ cấp ?
---------------------------------------------------------------------------------------------------------------------
* Phân tích sơ đồ nguyên lý mạch cao áp tạo điện áp AC và DC-600V cho trục cao áp trên máy.
- Khi nhận được lệnh in từ khối giao tiếp, CPU sẽ điều khiển đồng bộ các hoạt động của máy in trong đó có đưa ra tín hiệu điều khiển mạch cao áp tạo ra điện áp cao phân cực cho trục cao áp.
- Ban đầu CPU đưa ra xung điện PRPWM ở chân 30 => xung điện đi qua cáp tín hiệu nối hai vỉ máy rồi cho đi qua R371 qua R371 điều khiển vào chân 13 của IC 301 (LM-324), xung PRPWM được khuếch đại qua hai phần tử OP Amply trong IC 301 sau đó cho xung điện có biên độ đủ mạnh ra ở chân số 8 => xung điện này được đưa tới hai đèn công suất Q371 và Q372 để khuếch đại.
Các đèn công suất Q371 và Q372 khuếch đại về cường độ cho xung điện mạnh hơn, sau đó xung điện được ghép qua tụ C374 rồi đưa qua cuộn sơ cấp biến thế cao áp T371.
Đầu ra của biến áp T371 ta thu được điện áp AC cung cấp cho trục cao áp để xoá điện tích dư trên trống in.
Khi khởi động máy in, CPU đưa ra xung điện PRPWM để tạo ra điện áp AC trên thứ cấp biến áp, lúc này chưa có lệnh PRAC ra ở chân 31 của CPU nên chân 7 có mức điện áp cao “H” => đèn Q373 dẫn và khi đó cực dương của đi ốt D371 được thoát mass và tại tiếp điểm AC/DC có điện áp âm -600V cấp cho trục cao áp để nạp điện áp cho trống in.
- Khi quá trình in kết thúc nhưng giấy vẫn chưa ra hết vì vậy trống in vẫn tiếp tục quay, khi đó trục cao áp sẽ được phân cực bởi điện áp AC để xoá điện tích âm còn dư trên bề mặt trống, nguyên lý của mạch tạo ra điện áp AC hoạt động như sau:
- => Khi cần một điện áp AC để xoá điện tích dư trên trống, CPU sẽ đưa ra lệnh PRAC có mức cao, lệnh này được đưa đến chân 6 của IC 301 đưa đến ngõ vào (in -) của phần tử OP Amply khiến ngõ ra chân 7 của IC 301 có mức thấp => điều khiển cho đèn Q373 tắt, mạch chỉnh lưu của đi ốt D371 bị ngăn cản với mass qua các điện trở lớn R386 (3MΩ) và R387 (3MΩ) nên điện áp tại tiếp điểm AC/DC tồn tại ở dạng điện áp AC, điện áp này sẽ xóa điện tích âm còn dư trên bề mặt trống in.
---------------------------------------------------------------------------------------------------------------------------
Comment
-
Bạn có thể up thêm các linh kiện hay khối liên quan nữa không, khu vực bên phải sơ đồ ấy?Nguyên văn bởi biennhatrang Xem bài viếtChào mọi người! Ai ghé chơi giải thích giùm em chức năng của tụ C377 trong mạch em gởi kèm ( Đây là mạch tạo cao áp -600V từ 24V của máy in canon 2900). Cảm ơn vì mọi sự giúp đỡ.
Comment
-
File PDF em đính kèm là toàn bộ sơ đồ mạch điện của máy in canon 2900. Phần cao áp -600V em hỏi là ở trang số 4 nha anh!Nguyên văn bởi dinhthuong80 Xem bài viết
Bạn có thể up thêm các linh kiện hay khối liên quan nữa không, khu vực bên phải sơ đồ ấy?Attached Files
- 1 like
Comment
-
Theo suy luận của mình:
Biến áp ra 850 V~, nạp cho tụ C377 thành 1200Vdc. Sụt áp nhánh bên trái (1MΩ) là -150V, nhánh bên phải (7MΩ) là +1050V.
Khi Q373 dẫn thì bên phải còn 1MΩ, sụt áp 2 bên lần lượt là -600V và +600V.
Áp ngõ ra = Vdc + V~ như đồ thị trong hình vẽ. (tương tự áp đầu từ ghi âm máy cassette)
sau.ph
- 2 yêu thích
Comment
-
Mình mô phỏng, dù Q373 có dẫn hay ngưng thì tại trống in vẫn là áp xoay chiều biên độ cũng không thay đổi mấy.
Tính theo thời hằng T=RC thì tụ C377 xả hết điện mất cỡ 1ms khi Q373 dẫn, không dẫn thì 5ms, vậy tác dụng xả áp âm cũng chưa thuyết phục lắm, chắc phải kết hợp với BAX ngừng chạy nữa.
Comment
-
không có mạch thật, đo bằng app đây: Áp DC ở tụ C378 là gần 0VNguyên văn bởi T.L.M Xem bài viếtBiên độ không đổi là đúng rồi. Nó chỉ dời xuống thôi. oscillo phải để ở thang đo DC. Bạn đo thử áp dc trên tụ C378 xem thế nào.
Comment
Bài viết mới nhất
Collapse
-
Trả lời cho cách làm led Hao Quang.có pro nào biết k nhỉ ???bởi StatusHello! I'm from Kazakhstan. Can anyone share the HEX file with me? The download link in post 50 doesn't work.
-
Channel: Vi điều khiển họ 8051
18-12-2025, 00:05 -
-
bởi mylinhattChào anh em cơ khí,
Trong quá trình tư vấn đầu tư thiết bị cho xưởng, mình gặp rất nhiều câu hỏi kiểu: “Nên mua máy phay CNC cũ để tiết kiệm, chọn máy mới phổ thông cho yên tâm, hay cố gắng lên máy chất lượng cao để làm hàng khó?”. Thực tế, đây không phải câu hỏi chỉ về...-
Channel: Máy công cụ
17-12-2025, 13:38 -
-
Trả lời cho Vấn đề về tốc độ quaybởi nguyendinhvanSử dụng động cơ servor, hoặc lắp thêm một cái encoder vào động cơ bước. Encoder sẽ kiểm soát động cơ có quay hoặc đứng im.
-
Channel: Điện tử truyền hình
14-12-2025, 19:50 -
-
bởi Andrea14Chào mọi người,
Tôi muốn mô phỏng sự thay đổi các mùa bằng cách từ từ nghiêng một quả địa cầu 16 inch bằng một động cơ bước nhỏ. Một động cơ bước khác sẽ quay quả địa cầu theo thời gian thực. Hệ thống truyền động...-
Channel: Điện tử truyền hình
12-12-2025, 12:42 -

Comment