Thông báo

Collapse
No announcement yet.

Bác nào phân tích giúp em mạch ổn áp 12V này với!

Collapse
X
 
  • Lọc
  • Giờ
  • Show
Clear All
new posts

  • Bác nào phân tích giúp em mạch ổn áp 12V này với!

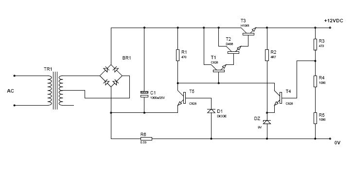
    đầu vào AC là từ 11 đến 15.5
    bác nói kỹ cho em chút nhé!
    Attached Files

  • #2
    Mình mới nhìn qua mạch đã thấy mạch cua bạn vô lý quá.Bạn vẽ sai chỗ Diode cầu chỉnh lưu ??? Vậy xem lại và vẽ cho đúng nhé, mình sẽ phân tích cho bạn.
    OK!

    Comment


    • #3
      ơ,bỏ qua đi,hiểu đấy là cầu chỉnh lưu là được rồi,cậu phân tích đi

      Comment


      • #4
        Hình như là C của bọn Darlington mắc vào + ra của bọn CLưu chứ không phải mắc vào nguồn AC như thế.
        Nếu vào là 11vAC mà mắc theo sơ đồ trên thì liệu có ra được 12VDC không?
        cái sơ đồ kiểu này tôi gặp nhiều rồi nhưng hình như bác vẽ sai thì phải!
        Thiết kế, sửa chữa PLC,HMI, Servo,biến tần, máy tính công nghiệp
        Lập trình ứng dụng VĐK, IC logic lập trình được (PAL,GAL, FPGA...)
        DT:098 861 4347

        Comment


        • #5
          Hình như là C của bọn Darlington mắc vào + ra của bọn CLưu chứ không phải mắc vào nguồn AC như thế.
          Nếu vào là 11vAC mà mắc theo sơ đồ trên thì liệu có ra được 12VDC không?
          cái sơ đồ kiểu này tôi gặp nhiều rồi nhưng hình như bác vẽ sai thì phải!

          Bạn david đã nói bỏ qua rồi cơ mà???

          Comment


          • #6
            em xoay lại cái Bridge rồi đây,bác nào chỉ giúp em nguyên lý cái
            Attached Files
            Last edited by david; 25-08-2007, 14:41.

            Comment


            • #7
              Trời ơi??? Lại làm sao thế???
              Chữa lợn lành thành lợn què à?
              Xem lại sơ đồ đi?????????????????????

              Comment


              • #8
                Mạch này là mạch thực tâp xưởng ĐTVT chứ gì, hehe, cậu học lớp nào đấy? Mạch này tớ chưa làm , nhưng cứ phân tích qua : nguyên lý là tạo nguồn dòng, qua R345 thành nguồn áp, T4 làm nhiệm vụ hạn chế dòng , chắc thế ???
                Cung cấp Oscilocope , Inverter , Switching , DC power supply , AC millivolt meter ....

                Comment


                • #9
                  nguyên lý là tạo nguồn dòng, qua R345 thành nguồn áp, T4 làm nhiệm vụ hạn chế dòng , chắc thế ???
                  R3,R4,R5 tạo phân áp.
                  Giả sử khi điện áp đầu ra tăng dẫn đến áp ở cực B của T4 tăng khi đó áp ở cực C của T4 giảm nên T1 mở yếu,T2,T3 mở yếu nên điện áp đầu ra giảm.
                  Ngược lại............................................... ......................................
                  Chúc Vui!!!!

                  Comment


                  • #10
                    Cậu có thể nói rõ hơn không?thế con Zener tạo ra điện áp 9V trên nó có ý nghĩa gì trong mạch?

                    Comment


                    • #11
                      Là để cố định điện áp (9V) tại emitter của T4. Có nghĩa là T4 chỉ dẫn khi VB>VZ+V(BE). Khi đó áp tại colector giảm, base T1 giảm, Vout giảm. Còn T5 có chức năng hạn dòng.
                      Đêm nay tớ không ngủ - ngày mai tớ ngủ bù

                      Comment


                      • #12
                        theo em thì T5,D1,R6 có tác dụng bảo vệ mạch phải không bác,vì nếu ta chọn R4,R5 nhỏ quá sẽ làm dòng qua R6 lớn(R6=0.33) nên áp trên R6 + UD1(=0,5) sẽ làm cho T5 mở và nguồn sẽ phóng qua R1 hết.
                        Nhưng ở đây em không hiểu tại sao phải mắc theo dalington,bác giải thích cho em với!

                        Comment


                        • #13
                          Mắc darlington là để tăng hệ số khuếch đại dòng (=beta1 x beta2 x...). Tuy nhiên, phải chú ý điện áp rơi trên mối B-E của Transitor (xấp xỉ 0,7v với các Transitor trong mạch). Thông thường, điện áp vào phải cao gấp 1,25 -> 1,5 điện áp ra.
                          Còn về hạn dòng, không phải T5 mở hết và nguồn sẽ phóng qua R1 hết, mà T5 sẽ đóng vai trò điện trở khi mở, khi đó áp tại cực C của T5 giảm-> Vout giảm -> dòng ra giảm. Mạch kiểu này thường áp dụng trong các mạch nạp accu.
                          Đêm nay tớ không ngủ - ngày mai tớ ngủ bù

                          Comment


                          • #14
                            R6, T5 đóng vai trò mạch bảo vệ quá dòng. Khi dòng tải vượt quá giá trị cho phép, T5 mở nối tắt cực B T1 xuống (-) cầu đi-ốt, mạch công suất cửa ra ko làm việc. dòng giới hạn đc tinh xấp xỉ bằng cthức: Jgh=1,4/R6 (1,4 = Uphân cực thuận của T5 và diode D1)

                            Comment


                            • #15
                              Nguyên văn bởi david Xem bài viết
                              đầu vào AC là từ 11 đến 15.5
                              bác nói kỹ cho em chút nhé!
                              Nếu R1 đổi thành 4.7K(xấp xĩ) thay vì 470 thì mạch ok hơn. Bạn hãy thử thay đổi xem tôi nói có đúng không?

                              Comment

                              Về tác giả

                              Collapse

                              david Tìm hiểu thêm về david

                              Bài viết mới nhất

                              Collapse

                              • nguyendinhvan
                                Trả lời cho Vấn đề về tốc độ quay
                                bởi nguyendinhvan
                                Sử dụng động cơ servor, hoặc lắp thêm một cái encoder vào động cơ bước. Encoder sẽ kiểm soát động cơ có quay hoặc đứng im.
                                Hôm qua, 19:50
                              • Andrea14
                                Vấn đề về tốc độ quay
                                bởi Andrea14
                                Chào mọi người,

                                Tôi muốn mô phỏng sự thay đổi các mùa bằng cách từ từ nghiêng một quả địa cầu 16 inch bằng một động cơ bước nhỏ. Một động cơ bước khác sẽ quay quả địa cầu theo thời gian thực. Hệ thống truyền động...
                                12-12-2025, 12:42
                              • bqviet
                                Trả lời cho Đấu tắt điện cho máy tính bảng
                                bởi bqviet
                                Bqv cáo lỗi vì chưa đủ khả năng diễn giải để người đọc hiểu. Người làm kỹ thuật sâu đôi khi như thế đó. Về việc nạp pin không vào dù cell mới, khả năng cái mạch quản lý đó đã hỏng - cũng chính là nguyên nhân đám cell cũ hỏng từ đầu.
                                06-12-2025, 17:17
                              Đang tải...
                              X