Đây là sơ đồ khối của 1 mạch điều áp DC cơ bản:

Trong sơ đồ này bạn có thể thấy điện áp ra được điều phiển bởi bộ phận điều khiển, hay còn gọi là cơ cấu thừa hành. Cơ cấu này sẽ bị điều khiển bởi một khâu trước đó, là khâu khuếch đại.
Mạch lấy mẫu sẽ đo lường điện áp ra (theo một tỷ lệ nhất định nào đó). Điện áp mẫu này sẽ được đưa về so sánh với một nguồn điện áp chuẩn. Sai số giữa 2 điện áp này sẽ được khuếch đại lên và đưa đi điều khiển khâu thừa hành, sao cho điện áp ra sẽ trở về gần với trị số chỉnh định nhất.
Sơ đồ của bạn cũng không có` gì khác hơn ngoài nguyên lý trên:

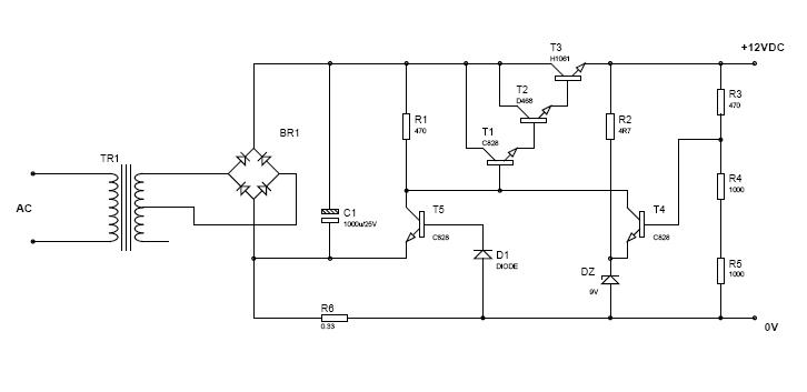
3 transistor nối Darlington T1, T2, T3 là bộ phận điều khiển chính hoặc khâu thừa hành. Diode Zener và điện trở cấp cho nó xem như một nguồn điện áp chuẩn. Mạch R3, R4, R5 xem như mạch đo lường điện áp (mạch lấy mẫu) Điện áp lấy mẫu sẽ là K Ura với K = (R4+R5)/(R3+R4+R5).
Transistor T4 có nhiệm vụ so sánh điện áp mẫu (K Ura) với điện áp chuẩn 9V (công thêm với UBE của T4 0,6V). Nếu có sai số thì T4 sẽ khuếch đại lên để điều khiển bộ ba T1, T2, T3.
Ngoài ra còn Trans T5 làm nhiệm vụ hạn dòng. Nó cũng so sánh tín hiệu dòng điện (điện áp giáng khi có dòng đi qua R6) với một điện áp chuẩn (Ube + Ud1 =khoảng 1,2V). Transistor T5 sẽ so sánh và khuếch đại lên để điều khiển bộ ba T1, T2, T3.
Đó là nói theo cách nói của dân tự động.
Còn nói theo tài liệu điện tử cơ bản thì như các bạn nói như thế là chuẩn rồi.

Trong sơ đồ này bạn có thể thấy điện áp ra được điều phiển bởi bộ phận điều khiển, hay còn gọi là cơ cấu thừa hành. Cơ cấu này sẽ bị điều khiển bởi một khâu trước đó, là khâu khuếch đại.
Mạch lấy mẫu sẽ đo lường điện áp ra (theo một tỷ lệ nhất định nào đó). Điện áp mẫu này sẽ được đưa về so sánh với một nguồn điện áp chuẩn. Sai số giữa 2 điện áp này sẽ được khuếch đại lên và đưa đi điều khiển khâu thừa hành, sao cho điện áp ra sẽ trở về gần với trị số chỉnh định nhất.
Sơ đồ của bạn cũng không có` gì khác hơn ngoài nguyên lý trên:
3 transistor nối Darlington T1, T2, T3 là bộ phận điều khiển chính hoặc khâu thừa hành. Diode Zener và điện trở cấp cho nó xem như một nguồn điện áp chuẩn. Mạch R3, R4, R5 xem như mạch đo lường điện áp (mạch lấy mẫu) Điện áp lấy mẫu sẽ là K Ura với K = (R4+R5)/(R3+R4+R5).
Transistor T4 có nhiệm vụ so sánh điện áp mẫu (K Ura) với điện áp chuẩn 9V (công thêm với UBE của T4 0,6V). Nếu có sai số thì T4 sẽ khuếch đại lên để điều khiển bộ ba T1, T2, T3.
Ngoài ra còn Trans T5 làm nhiệm vụ hạn dòng. Nó cũng so sánh tín hiệu dòng điện (điện áp giáng khi có dòng đi qua R6) với một điện áp chuẩn (Ube + Ud1 =khoảng 1,2V). Transistor T5 sẽ so sánh và khuếch đại lên để điều khiển bộ ba T1, T2, T3.
Đó là nói theo cách nói của dân tự động.
Còn nói theo tài liệu điện tử cơ bản thì như các bạn nói như thế là chuẩn rồi.


Comment